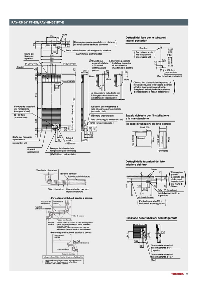
RAV-RM561FT-EN/RAV-HM561FT-E

Staffa per

fissaggio

a parete

Scarico

Porta delle tubazioni del refrigerante inferiore

(50x120 foro pretranciato)

Foro per le tubazioni

del refrigerante

(lato posteriore)

foro

pretranciato

Staffa per fissaggio

a pavimento

(entrambi i lati)

Porta di

aspirazione

Spazio richiesto per l'installazione

e la manutenzione

(In caso di tubazioni sul lato destro)

Vaschetta di scarico

Fissaggio a

parete

possibile con

distanza di

installazione

dal muro di

50mm

(quadrato)

(per tubazioni sotto la

superficie)

Tubazioni del

refrigerante

Tubi PVC

(tubazioni di scarico)

Isolante

termico

Tubo di scarico

Tubo di scarico

Usare adesivo per tubo

in polivinilcloruro

Muro

Telecomando

Muro

Tubo di

scarico

Foro per le tubazioni del

refrigerante (lato inferiore)

(50x120 foro pretranciato)

Più di 500

Davanti

Fissaggio a parete possibile con distanza

di installazione dal muro di 50 mm

Dettagli del foro per le tubazioni

laterali posteriori

Due fori

Per bullone a vite

M8 o bullone di

ancoraggio M8

Isolante termico

Tubo in polivinilcloruro

• Per collegare il tubo di scarico a sinistra

foro inferiore

Vaschetta di

scarico

Fissato con fascette

Per bullone a vite M8 o

bullone di ancoraggio M8

Posizione delle tubazioni del refrigerante

Giunto delle tubazioni

del refrigerante ø 6.4

(Liquido)

Giunto delle tubazioni

del refrigerante ø 12.7

(Gas)

Fissare il tubo di scarico al tubo del refrigerante

con la fascetta di fissaggio senza pendere e

fissare a 3 punti

Non fasciare il tubo di scarico e il tubo del

refrigerante (isolante termico) troppo leggeri.

• Per collegare il tubo di scarico a destra

Vaschetta di

scarico

Tubo di scarico

Tubi PVC

(tubazioni di scarico)

Isolante termico

collegare e fissare il tubo di scarico all'esterno dell'unità sul lato

Installare il tubo di scarico con una pendenza di

1/100 o più per il collegamento all'unità su

entrambi i lati sinistro e destro

Muro

L'unità può

essere installata

a 50 mm di

distanza dalla

parete

È inoltre possibile

installare la piastra

di installazione

invertendo la piastra

Muro

ø 130 foro

pretranciato

(Per tubazioni posteriori)

La dimensione della testa per

il fissaggio deve mantenere

la distanza di separazione

Tubazioni del refrigerante e

tubo di scarico porta estraibile

(entrambi i lati)

foro pretranciato

Foro di cablaggio (entrambi i lati)

foro pretranciato

Ci sono fori di due tipi sulla piastra di

installazione, uno è da fissare a parete

e l'altro è per posizionare l'unità.

Scegliere i fori migliori e la posizione

di installazione e fissarli saldamente

Dettagli delle tubazioni del lato

inferiore del foro

Pavimento

97